Lithium ion battery recycling
현재 전기자동차(EV) 산업의 성장과 더불어 한정된 자원에서의 Rare Metal(희소 금속)의 전세계적인 수요는 사용된 lithium ion battery(이차전지) 의 희소금속을 회수하는 Recycling 공정의 필요성을 더욱 증가 시키고 있으며, 이에 대한 개발과 투자가 확대되고 있습니다. 당사는 대기환경 전문기업으로서 사용된 이차전지(폐배터리) 의 Recycling Process(공정)을 충분히 이해하고 있으며 Recycling Process(공정) 시 발생하는 다양한 화학 유해가스를 완벽히 처리하는 기술 (공정 시스템) 과 국내 유일의 유해가스 처리 공정 시스템의 독자 설계, 제작, 해외 시공 및 운영( OP DATA) 경력을 갖추고 있습니다.
Lithium ion Battery 순환구조
구성과 오염물질
배터리 구성
Effects of various components of lithium-ion batteries on the environment and human beings
| Material Types |
Substances |
Chemical Properties |
Impacts |
| Cathode Material |
LiCoO2, LiMnO4, LiFePO4 등 |
산 및 염기와 반응하여 중금속을 생성 |
중금속 오염, 산성비 |
| Anode Material |
Graphite, etc. |
연소과정에서 CO 및 입자상물질(DUST, FUME)이 발생함 |
미세먼지등 대기오염 |
| Electrolyte Solute |
LiPF6, LiBF4, LiCIO4, etc. |
물과 반응하거나, 노출되면 강한 부식성/독성 가스가 생성됨 |
피부병, 호흡기 손상 등 |
| Electrolyte Solvent |
EC, EMC, DMC, PC, etc. |
VOC 발생, 연소시 CO를 생성 |
냄새등 대기오염 |
| Other metals |
PVDF |
열분해 또는 황산, 강알칼리 및 알칼리 금속과 반응하여 HF 생성 |
피부와 호흡기 접촉등 인체자극 |
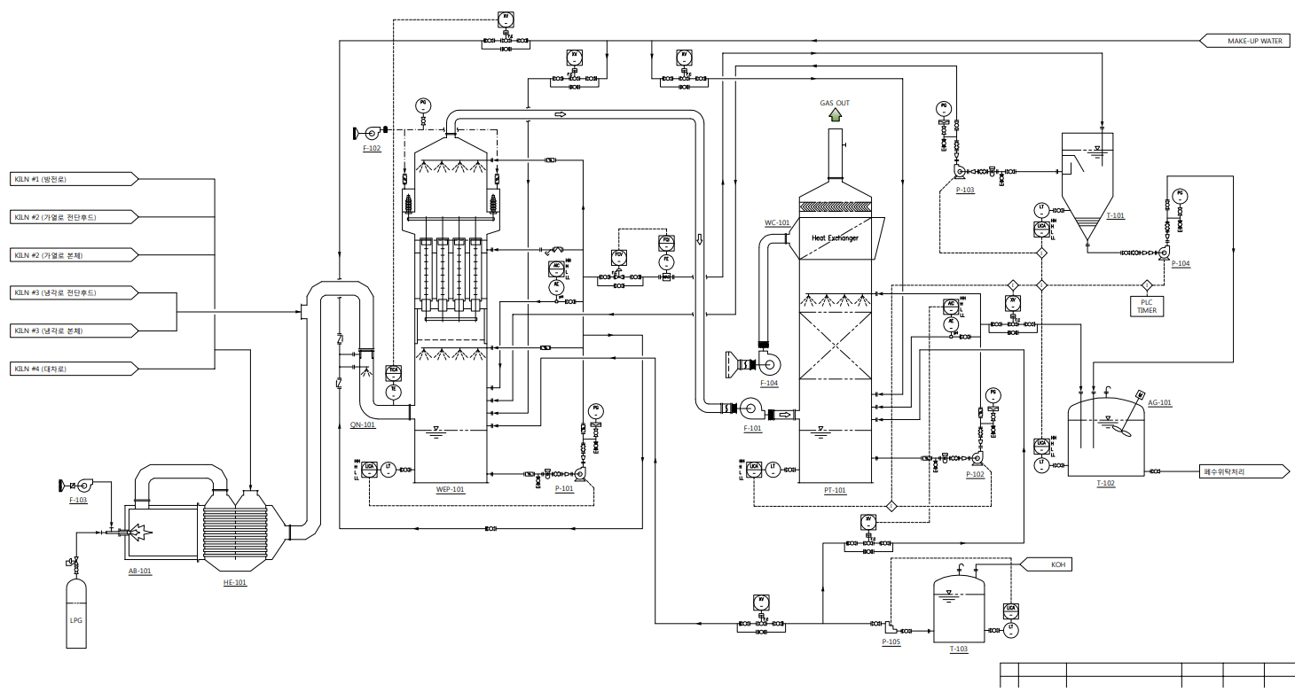
Treatment Flow
LIB HEETS
- 1 유기화합물 및 VOC 물질을 먼저 고온의 에너지로 열산화 시킨다.
(방출되는 고온의 에너지를 열교환 또는 스팀으로 재생산하여 에너지를 Saving 한다)
- 2 열산화된 가스는 KOH 또는 NaOH의 Packing Zone을 거쳐 수처리 되고, 이후 남은 입자상의 오염물질(dust & fume)등은 습식전기집진기를 이용하여 처리한다.
- 3 강 산성인 불소계 가스(F2, HF, BF3, CIF3)를 스크라바에서 KOH용액을 통하여 중화시켜 최종처리한다.
LIB 처리공정 흐름도
배터리 분석
| 원료명 |
CAS No. |
함량(%) |
적용(%) |
화학식 |
구조식 |
녹는점 |
분자량 |
| Nor. |
Max. |
| Positive Electrode (활물질) |
Cobalt compound |
1307-96-6 |
4-50 |
27 |
50 |
CoO |
 |
1935℃ |
74.9 |
| Binder |
Styrene-Butadiene-Rubber |
27288-99-9 |
<1 |
0.5 |
0.9 |
(C8H8·C4H6·C4H2O3)x |
 |
- |
- |
| Binder |
Polyvinylidene Fluoride (PVDF) |
24937-79-9 |
<5 |
3 |
4.9 |
(C2H2F2)x |
 |
154~184℃ |
64.03 |
| Positive(기재) |
Aluminum Foil |
7429-90-5 |
2-10 |
6 |
10 |
Al |
 |
660℃ |
26.98 |
| Negative(기재) |
Copper Foil |
7440-50-8 |
2-10 |
6 |
10 |
Cu |
 |
1059℃ |
63.55 |
| Negative Electrode(활물질) |
Carbon |
7440-44-0 |
10-30 |
20 |
30 |
C |
 |
- |
12.01 |
| Organic Electrolyte(solvent) |
Electrolyte (Ethylene carbonate) |
96-49-1 |
10-20 |
15 |
20 |
C3H4O3 |
 |
36℃ |
88.06 |
| Organic Electrolyte(salt) |
Lithium hexafluorophosphate |
21324-40-3 |
<5 |
3 |
4.9 |
LiPF6 |
 |
200℃ |
151.91 |
| Stainless steel, Nickel and inert materials |
steel |
7439-89-6 |
remainder |
remainder |
Fe |
Fe |
1535℃ |
55.85 |
| 니켈 |
7440-02-0 |
remainder |
remainder |
Ni |
Ni |
1455℃ |
58-69 |
| 납주)1 |
7439-92-1 |
remainder |
remainder |
Pb |
Pb |
327.5℃ |
207.2 |
| 바륨주)1 |
7440-39-3 |
remainder |
remainder |
Ba |
Ba |
725℃ |
137.32 |
| 카드뮴주)1 |
7440-43-9 |
remainder |
remainder |
Cd |
Cd |
321℃ |
112.41 |
| 크롬주)1 |
7440-47-3 |
remainder |
remainder |
Cr |
Cr |
1900℃ |
52.00 |
| 망간주)1 |
7439-96-5 |
remainder |
remainder |
Mn |
Mn |
1244℃ |
54.94 |
| 아연주)1 |
7440-66-6 |
remainder |
remainder |
Zn |
Zn |
419℃ |
65.38 |
| 안티몬주)1 |
7440-36-0 |
remainder |
remainder |
Sb |
Sb |
660℃ |
121.76 |
시공사례 P&ID
시공사례 LAY OUT
시공사례 HEETS LAY OUT
시공사례 사진
시공사례 사진
- ( Case 2 )

- ( Case 3 )
